- 根据阀门特点采取相应使用措施
评论2020-03-10
- 低压循环贮液器常配备的节流阀门
评论2020-03-10
- 制冷系统可能发生液爆的部位
评论2020-03-10
- 阀门的频跳的形成
评论2020-03-10
- 各种阀门的开关操作
评论2020-03-10
- 电磁阀必须垂直安装
评论2020-03-10
- 安全阀长期运行不检修导致卡阻
评论2020-03-10
- 超声波加湿器的两大类型及原理
评论2020-03-10
- 氨制冷系统的特种设备使用
评论2020-03-10
- 常见安全阀泄露五大原因
评论2020-03-10
- 引起排放压力和回座压力变化的主要原因
评论2020-03-10
- 冷库的基本组成
评论2020-03-10
- 引起围护结构内隔热材料受潮的原因
评论2020-03-10
- 围护结构隔汽防潮构造
评论2020-03-10
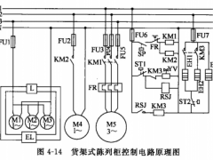
- 陈列柜的控制电路
评论2020-03-10
- 围护结构的热情性
评论2020-03-10
- 陈列柜的制冷系统
评论2020-03-10
- 为保证冷库温度稳定,隔热层需要满足什么要求
评论2020-03-10
- 为保证冷库的坚固耐久,地基应基本怎样的条件
评论2020-03-10
- 松散隔热材料的外墙做隔热层需要注意三点
评论2020-03-10