- 实现食品冷藏链的条件有哪些?
评论2021-02-19
- 压力监视安全设备——压力监视
评论2021-02-19
- 制冷安全操作:充灌制冷剂的安全操作
评论2021-02-23
- 制冷紧急危险情况预防措施
评论2021-02-23
- 冷藏集装箱技术的新发展——制冷压缩机和机组的改进
评论2021-02-25
- 冷藏集装箱技术的新发展——制冷系统、制冷剂的发展
评论2021-02-25
- 冷藏集装箱中新技术的发展改进
评论2021-02-25
- 国产非系列化压缩机的操作规程
评论2021-02-25
- 制冷设备的操作管理:氨泵的操作管理
评论2021-02-25
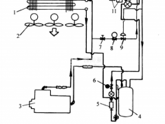
- 内藏式机械冷藏集装箱的制冷剂系统
评论2021-02-25
- 单机双级氨压缩机的操作规程
评论2021-02-25
- 离心泵式水泵和盐水泵的操作管理——开泵
评论2021-02-25
- 内藏式机械冷藏集装箱的制冷循环是怎样的?
评论2021-02-25
- 氨压缩机配组双级压缩的操作——停车
评论2021-02-25
- 氨压缩机操作规程——单级压缩机的操作规程
评论2021-02-24
- 氨压缩机配组双级压缩的操作——开车前的准备工作
评论2021-02-24
- 氨压缩机上各个阀门的作用和控制
评论2021-02-24
- 氨压缩机配组双级压缩的操作——操作与调整
评论2021-02-24
- 制冷紧急救护:发生氨中毒的急救措施
评论2021-02-24
- 内藏式机械冷藏集装箱的制冷系统
评论2021-02-23