- 热水和冷水采用同一回路的冷热水机组的结构
评论2021-01-20
- 直燃型吸收式冷热水机组的常见结构形式
评论2021-01-20
- 保温材料:多层建筑中用的承重混凝土空心砌块
评论2021-01-20
- 保温材料应用:外墙夹芯保温及其分析
评论2021-01-20
- 节能建筑墙体中的空气屋研究
评论2021-01-20
- 双效双筒型蒸汽型溴化锂吸收式冷水机组的主要部件和结构型式
评论2021-01-20
- 保温材料应用:外墙内保温及其分析
评论2021-01-20
- 单效单筒型和三筒型蒸汽型溴化锂吸收式冷水机组的主要部件和结构型式
评论2021-01-20
- 保温墙体材料技术研究——采取适当的通风排潮措施
评论2021-01-20
- 双效三筒型蒸汽型溴化锂吸收式冷水机组的主要部件和结构型式
评论2021-01-20
- 单效双筒型蒸汽型溴化锂吸收式冷水机组的主要部件和结构型式
评论2021-01-20
- 小型高效GAX循环氮吸收式热泵的特点
评论2021-01-20
- 基本GAX循环吸收式机组的特点
评论2021-01-20
- 新型氨吸收式制冷机组——AAR蒸汽型氨吸收式制冷机组
评论2021-01-20
- 小型燃气氨吸收式空调机组的溶液流程
评论2021-01-20
- 保温墙体材料_保温层的设置原则和方式
评论2021-01-20
- 保温墙体材料技术研究——采用钢丝网架保温板
评论2021-01-20
- 保温墙体材料外墙保温和隔热的关系及其区别
评论2021-01-20
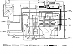
扩散一吸收式制冷机的循环流程
图14-13是一种扩散一吸收式制冷机的循环流程图。这种制冷机的溶液循环流程是:从储液器1出来的浓氨水溶液,经过套管式溶液换热器2,被加热后进入上升管 5 。
评论2021-01-1986
- 扩散一吸收式制冷机的特点
评论2021-01-19