- 蒸气灭菌步骤
评论2022-04-13
- 物联网技术在港口物流中的应用:提高管理水平
评论2022-04-13
- 空气压缩机的巡回检查表内容有哪些?巡回检查表如何使用?工人应注意什么?
评论2022-04-14
- 机械设备的修理分类有哪些?什么是大修?什么是项修?什么是小修?
评论2022-04-14
- 活塞压缩机为什么会产生振动?如何消除?
评论2022-04-14
- 物联网技术在港口物流中的应用:良好的经济效益
评论2022-04-13
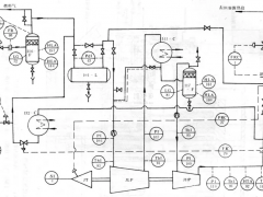
- SIP系统的组成及运行方式
评论2022-04-13
- 物联网技术在港口物流中的应用:涵盖码头业务管理
评论2022-04-13
- 空气压缩站设置要求是什么
评论2022-04-14
- 在位蒸气灭菌(SIP)
评论2022-04-13
- 物联网技术在港口物流中的应用:安全生产效应
评论2022-04-13
- 空气压缩机的润滑有哪些要求?发生故障的原因有哪些?
评论2022-04-14
- 物联网技术在港口物流中的应用
评论2022-04-13
- 空气压缩机的安全运行错施和维护检查有哪些
评论2022-04-14
- 物联网及物联网的内涵介绍
评论2022-04-13
- 通用分组无线服务技术
评论2022-04-13
- 冷链中车载信息服务的应用
评论2022-04-13
- 安全保护设置-工艺安全保护设备安全保护
评论2022-04-13
- 冷链物流运输信息追溯技术——条码技术
评论2022-04-13
- 空气压缩机的运行包括哪些内容
评论2022-04-13