- 制冷系统中流体的性质——连续性
评论2021-01-03
- 制冷原理中质交换的基本概念
评论2021-01-03
- 制冷循环中传热的增强、削弱和热绝缘
评论2021-01-03
- 制冷循环中影响对流换热的因素
评论2021-01-03
- 常用载冷剂的种类和性能
评论2021-01-02
- 氟利昂制冷剂替代品的发展
评论2021-01-02
- 关于氟利昂的问题及其对策
评论2021-01-02
- 常用制冷剂的特性——R410A、R404A、R744
评论2021-01-02
- 常用制冷剂的特性——R134a、R407C
评论2021-01-02
- 常用制冷剂的特性——R717、R22
评论2021-01-02
- 制冷剂的种类
评论2021-01-02
- 制冷剂的定义和要求
评论2021-01-02
- 复叠式蒸汽压缩理论制冷循环(串级制冷循环)
评论2021-01-02
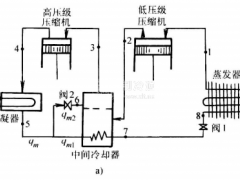
- 一次节流不完全中间冷却的二级制冷循环
评论2021-01-02
- 怎样克服蒸发温度过低对循环的影响?
评论2021-01-02
- 蒸发温度过低对循环的影响有哪些?
评论2021-01-02
- 蒸气压缩式回热制冷循环
评论2021-01-02
- 液态制冷剂过冷和吸气过热的理论制冷循环
评论2021-01-02
- 单级蒸汽压缩式理论制冷循环
评论2021-01-02
- 氟库的管道配置——吸气管道
评论2020-12-31